X为了获得更好的用户体验,请使用火狐、谷歌、360浏览器极速模式或IE8及以上版本的浏览器
关于我们 | 帮助中心
欢迎来到天长市科技大市场,请 登录 | 注册
尊敬的 , 欢迎光临!  [会员中心]  [退出登录]
成果 专家 院校 需求
当前位置: 首页 >  科技成果  > 详细页

[00018738]一种新型锅炉风门挡板调节驱动电路

交易价格: 5 万元

所属行业: 其他电气自动化

类型: 实用新型专利

技术成熟度: 正在研发

专利所属地:中国

专利号:ZL201420116859.4

交易方式: 5年独占许可转让

联系人: 周庆礼

进入空间

所在地: 天津天津市

服务承诺
产权明晰
资料保密
对所交付的所有资料进行保密
如实描述

技术详细介绍

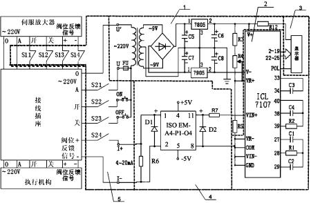
本实用新型涉及一种新型锅炉风门挡板调节驱动电路,其主要技术特点是:包括电源电路、A/D转换电路、LED显示器、电流信号处理电路和开关电路,所述的电源电路的输入端与系统电源相连接并输出直流电压为LED显示器、电流信号处理电路和开关电路供电,所述的电流信号处理电路与外部电流信号相连接并经处理后连接到A/D转换电路上,A/D转换电路对外部电流信号进行模数转化后输出到LED显示器上进行显示,所述的开关电路通过接线插座与执行机构相连接。本实用新型设计合理,将其应用于锅炉风门挡板自动控制系统中,提高了锅炉风门挡板自动控制系统的抗干扰能力和控制的准确性,并且具有使用方便、性能稳定、动作可靠的特点。

推荐服务:

Copyright  ©  2019    天长市科技大市场    版权所有

地址:滁州高新区经三路

皖ICP备2023004467