X为了获得更好的用户体验,请使用火狐、谷歌、360浏览器极速模式或IE8及以上版本的浏览器
关于我们 | 帮助中心
欢迎来到天长市科技大市场,请 登录 | 注册
尊敬的 , 欢迎光临!  [会员中心]  [退出登录]
成果 专家 院校 需求
当前位置: 首页 >  科技成果  > 详细页

[00018876]一种农产品物流中车厢二氧化碳激光光谱测量装置

交易价格: 5 万元

所属行业: 其他电气自动化

类型: 实用新型专利

技术成熟度: 正在研发

专利所属地:中国

专利号:ZL201320865191.9

交易方式: 5年独占许可转让

联系人: 周庆礼

进入空间

所在地: 天津天津市

服务承诺
产权明晰
资料保密
对所交付的所有资料进行保密
如实描述

技术详细介绍

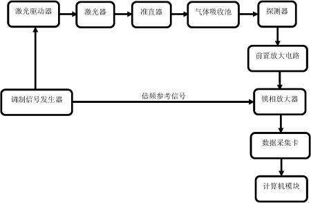
本实用新型涉及一种农产品物流中车厢二氧化碳激光光谱测量装置,包括调制信号发生器、激光驱动器、激光器、准直器、气体吸收池、探测器、前置放大电路、锁相放大器、数据采集卡和计算机模块,其中激光驱动器用来控制激光器温度和输出功率的稳定,信号发生器产生的调制信号输出到激光器的驱动电流上,使激光器产生波长调谐的激光输出,以实现对待测气体吸收线的线性扫描和交流调制。该装置基于TDLAS技术,具有高精度、高灵敏度、选择性好、工作稳定、可排除其他气体的干扰的特点,而且适用于车厢内低温高湿的恶劣环境,将二氧化碳的浓度控制在0%~10%范围内。

推荐服务:

Copyright  ©  2019    天长市科技大市场    版权所有

地址:滁州高新区经三路

皖ICP备2023004467