X为了获得更好的用户体验,请使用火狐、谷歌、360浏览器极速模式或IE8及以上版本的浏览器
关于我们 | 帮助中心
欢迎来到天长市科技大市场,请 登录 | 注册
尊敬的 , 欢迎光临!  [会员中心]  [退出登录]
成果 专家 院校 需求
当前位置: 首页 >  科技成果  > 详细页

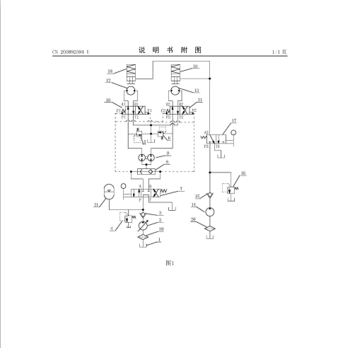
[00283168]一种矿用卷扬机同步联动液压控制系统

交易价格: 6 万元

所属行业: 控制系统

类型: 实用新型专利

技术成熟度: 通过小试

专利所属地:中国

专利号:CN201620804956

交易方式: 完全转让 5年独占许可转让

联系人: 刘媛莉

进入空间

所在地:

服务承诺
产权明晰
资料保密
对所交付的所有资料进行保密
如实描述

技术详细介绍

  研发目的:

  本实用新型涉及矿用卷扬机技术领域,具体涉及一种矿用卷扬机同步联动液压控制系统,包括油槽、升降系统和制动系统;所述升降系统包括第一变量泵、第一单向阀、第一溢流阀、第二溢流阀、第三溢流阀、三位四通手动换向阀、梭阀、齿轮分流器、第一二位四通液控换向阀、第二二位四通液控换向阀、第一液压马达和第二液压马达,所述制动系统包括第二变量泵、第二单向阀、第四溢流阀、二位三通手动换向阀、第一制动缸和第二制动缸,本实用新型操作简单,能同时控制两台矿用卷扬机同步操作,从而使重物在提升或下降过程中,重物处于平稳状态,提高了工作效率的同时,保证了工作现场的安全。


推荐服务:

Copyright  ©  2019    天长市科技大市场    版权所有

地址:滁州高新区经三路

皖ICP备2023004467