X为了获得更好的用户体验,请使用火狐、谷歌、360浏览器极速模式或IE8及以上版本的浏览器
关于我们 | 帮助中心
欢迎来到天长市科技大市场,请 登录 | 注册
尊敬的 , 欢迎光临!  [会员中心]  [退出登录]
成果 专家 院校 需求
当前位置: 首页 >  科技成果  > 详细页

[00006821]一种基于伽马射线的多道测钾仪

交易价格: 8 万元

所属行业: 检测仪器

类型: 发明专利

技术成熟度: 通过小试

专利所属地:中国

专利号:CN201410084342

交易方式: 完全转让

联系人: 刘媛莉

进入空间

所在地: 青海西宁市

服务承诺
产权明晰
资料保密
对所交付的所有资料进行保密
如实描述

技术详细介绍

  研发目的:

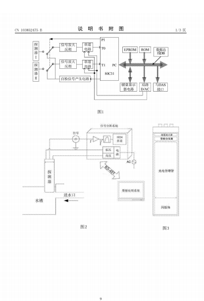
  本发明涉及一种基于伽马射线的多道测钾仪,包括:闪烁探测器、信号分析系统和数据处理系统;所述闪烁探测器用于在线或即时取样探测40K衰变时放射的1。46MeVγ射线,生成脉冲信号;所述信号分析系统用于将闪烁探测器探测生成的脉冲信号进行分析,产生能谱信息;所述数据处理系统采集信号分析系统产生的能谱信息,绘制成能谱曲线并将其与系统内置的标准曲线进行对比,计算并显示钾含量数值;所述的标准曲线为多道测钾仪脉冲计数率与钾样品含量的关系曲线。本发明基于伽马射线的多道测钾仪的多道测钾仪采用闪烁探测器及多道脉冲幅度分析器实现对钾的测量,具有很好的探测效率和测量精度,能够较好的去除环境本底,使得到的测量数据更准确。

推荐服务:

Copyright  ©  2019    天长市科技大市场    版权所有

地址:滁州高新区经三路

皖ICP备2023004467